2020年一级注册消防工程师《消防安全案例分析》真题
搜题
1、根据《机关、团体、企业、事业单位消防安全管理规定》(公安部令第6号),该单位法定代表人的失职行为有()。
本题答案:
A,B,C,D
A,B,C,D
2、根据《机关,团体、企业、事业单位消防安全管理规定》(公安部令第61号),该单位应履行的消防安全职责有()
本题答案:
A,C,E
A,C,E
3、下列行为中,违反用火用电安全管理规定的有()。
本题答案:
B,C,E
B,C,E
4、根据《机关、团体、企业、事业单位消防安全管理规定》(公安部令第61号),该单位应对冷库租户进行消防培训,消防培训的内容应包括()。
本题答案:
A,B,C
A,B,C
5、该单位微型消防站建设和管理的下列措施中,错误的有()
本题答案:
A,C,D
A,C,D
6、火灾确认后,消防控制室值班员李xx应当立即采取的措施有()。
本题答案:
B,C,D
B,C,D
7、根据《机关、团体、企业、事业单位消防安全管理规定》(公安部令第61号),该商业综合体建筑的消防安全重点部位有()。
本题答案:
A,B,C,D
A,B,C,D
8、关于该单位灭火和应急疏散预案制定和演练的说法,正确的有()。
本题答案:
B,D,E
B,D,E
9、
根据《机关、团体、企业、事业单位消防安全管理规定》(公安部令第61号),该单位的下列文件资料中,属于消防安全管理情况档案的有()。
本题答案:
C,E
C,E
10、此起火灾事故,应认定该单位法定代表人()。
本题答案:
A,D
A,D
11、对消防水泵流量的检测结果中,符合规范要求的有()。
本题答案:
A,B,D
A,B,D
12、对室外消火栓的下列检测结果中,符合规范要求的有()。
本题答案:
A,C,D,E
A,C,D,E
13、对消防水泵接合器的下列检测结果中,不符合规范要求的有()。
本题答案:
C,D
C,D
14、对消防水泵启动时间的下列检测结果中,不符合规范要求的有()。
本题答案:
D,E
D,E
15、对消防给水管道的下列检测结果中,符合规范要求的有()。
本题答案:
B,C
B,C
16、对消防水泵控制柜的下列检测结果中,符合规范要求的有()。
本题答案:
B,C,D,E
B,C,D,E
17、对高位消防水箱的下列检查结果中,符合规范要求的是()。
本题答案:
A,B,D,E
A,B,D,E
18、对消防水泵启动方式的下列检测结果中,符合规范要求的有()。
本题答案:
B,D
B,D
19、(材料三)某商业建筑,总建筑面积为48960m2,地上5层,地下2层,建筑高度为25m,各建筑构件的燃烧性能均为不然性,耐火极限见下表,该建筑地下一层至地上五层设有商场、商铺、餐饮场所、游乐场所和电影放映厅等,地下二层为车库和设备用房。该建筑按规范配置了相应的建筑消防设施。9月28日该商场消防安全责任人为落实企业消防安全主体责任,组织相关人员对该商场进行消防安全检查,情况如下:(1)地下一层中餐厅,(建筑面积145m2,座位数70个)厨房中电加热炊具已改为天然气炊具。(2)地上二层游乐场所为了增加节日气氛,在顶棚上挂满塑料绿色植物装饰(氧指数值ol<26%),并在顶棚上布置了许多彩色照明灯,彩灯功率5W~100W,为了方便游客购物,游乐场所内增设2台自动售货机;新增用电器的供电线路采用绞接方式连接,并缠绕绝缘胶布保护,用线卡固定;该场所配电箱原用16A空气开关,为保证安全更换为32A具有保护功能的空气开关缠绕绝缘胶布保护,用线卡固定;该场所配电箱原用16A空气开关,为保证安全更换为32A具有保护功能的空气开关。(3)地上三层某经营服装的商铺将轻钢龙骨石膏板吊顶改为网格通透性吊顶,通透面积占吊顶总面积的比例为80%,通透性吊顶开口部位的净宽度为150mm,且开口部位的厚度为50mm。(4)地上四层商场原经营家具的营业厅面积为4980m2,疏散总宽度为14.00m,拟改为经营服装。(5)商场原有4部客用电梯,2部消防电梯,因客流量大,将消防电梯兼作客梯使用,因消防电梯前室的常闭型防火门影响客流,且不能保证经常处于关闭状态,将其改为火灾时自动降落的防火帘。各建筑构件耐火极限。

根据以上材料,回答下列问题
1.指出该商业建筑的建筑类别和耐火等级,分析地上二层游乐场所内存在的火灾隐患并提出整改意见。
2.地下一层中餐厅炊具可使用哪些常用燃料?不能使用什么燃料?
3.地上三层服装商铺吊顶改成网格通透性吊顶后,自动喷水灭火系统洒水喷头应怎样布置?
4.地上四层在营业厅面积、疏散总宽度不变的情况下,由经营家具改成经营服装是否可行?为什么?
5.消防电梯能不能兼作客梯使用?如何解决消防电梯前室上的常闭型防火门影响客流的问题?

根据以上材料,回答下列问题
1.指出该商业建筑的建筑类别和耐火等级,分析地上二层游乐场所内存在的火灾隐患并提出整改意见。
2.地下一层中餐厅炊具可使用哪些常用燃料?不能使用什么燃料?
3.地上三层服装商铺吊顶改成网格通透性吊顶后,自动喷水灭火系统洒水喷头应怎样布置?
4.地上四层在营业厅面积、疏散总宽度不变的情况下,由经营家具改成经营服装是否可行?为什么?
5.消防电梯能不能兼作客梯使用?如何解决消防电梯前室上的常闭型防火门影响客流的问题?
本题答案:
解析1.(1)建筑类别:该建筑为总面积超过20000m2的商店建筑,属于重要公共建筑,其建筑高度为25m,故该建筑为—类高层公共建筑。(1分)
(2)耐火等级:一级耐火等级。(1分)
(3)火灾隐患:①问题:顶棚上挂满塑料绿色植物装饰(氧指数值OI<26%)不合理。(0.5分)整改措施:商业建筑的其他装修装饰材料应不低于B1级,设火灾自动报警系统和自动喷水灭火系统时,可将为B2级,B2级材料的氧指数值应大于等于26%。故应更换为氧指数不小于26%的装饰材料。(0.5分)②问题:彩灯功率为5~~100w不合理。(0.5分)整改措施︰彩灯灯泡的功率一般在4Ow以下,最大不应超过60w。(0.5分)③问题:新增电器的供电线路采用较接方式连接,并缠绕绝缘胶布保护,用线卡固定。不合理(1分)整改措施:供电线路采用焊接方式连接,并应穿金属导管、采用封闭式金属槽盒等防火保护措施。(1分)④问题:将16A空气开关更换为32A的空气开关不合理。(0.5分)整改措施:空气开关的额定电流值过大,会导致起不到保护线路的作用。拆除更换部分。(0.5分)
2.常用燃料:使用管道供气的天然气、丙类液体燃料、沼气等。(2分)不能使用燃料:液化石油气及甲、乙类液体燃料;(2分)
3.(1)洒水喷头应布置在吊顶的上方。(1分)(2)喷头间距不大于3m时,喷头溅水盘与吊顶上表面的最小距离为600mm,喷头间距大于3m时,喷头溅水盘与吊顶上表面的最小距离为900mm。(2分)
4.由经营家具改为经营服装不可行。(1分)原因:四层的疏散总净宽为4980x0.3=1494x1m/百人=14.94m>14m,故其疏散总净宽度不足。(2分)
5.答案:消防电梯可兼作客梯使用。(1分)可设置成常开防火门,常开防火门应能在火灾时自行关闭,并应具有信号反馈的功能。(2分)
解析1.(1)建筑类别:该建筑为总面积超过20000m2的商店建筑,属于重要公共建筑,其建筑高度为25m,故该建筑为—类高层公共建筑。(1分)
(2)耐火等级:一级耐火等级。(1分)
(3)火灾隐患:①问题:顶棚上挂满塑料绿色植物装饰(氧指数值OI<26%)不合理。(0.5分)整改措施:商业建筑的其他装修装饰材料应不低于B1级,设火灾自动报警系统和自动喷水灭火系统时,可将为B2级,B2级材料的氧指数值应大于等于26%。故应更换为氧指数不小于26%的装饰材料。(0.5分)②问题:彩灯功率为5~~100w不合理。(0.5分)整改措施︰彩灯灯泡的功率一般在4Ow以下,最大不应超过60w。(0.5分)③问题:新增电器的供电线路采用较接方式连接,并缠绕绝缘胶布保护,用线卡固定。不合理(1分)整改措施:供电线路采用焊接方式连接,并应穿金属导管、采用封闭式金属槽盒等防火保护措施。(1分)④问题:将16A空气开关更换为32A的空气开关不合理。(0.5分)整改措施:空气开关的额定电流值过大,会导致起不到保护线路的作用。拆除更换部分。(0.5分)
2.常用燃料:使用管道供气的天然气、丙类液体燃料、沼气等。(2分)不能使用燃料:液化石油气及甲、乙类液体燃料;(2分)
3.(1)洒水喷头应布置在吊顶的上方。(1分)(2)喷头间距不大于3m时,喷头溅水盘与吊顶上表面的最小距离为600mm,喷头间距大于3m时,喷头溅水盘与吊顶上表面的最小距离为900mm。(2分)
4.由经营家具改为经营服装不可行。(1分)原因:四层的疏散总净宽为4980x0.3=1494x1m/百人=14.94m>14m,故其疏散总净宽度不足。(2分)
5.答案:消防电梯可兼作客梯使用。(1分)可设置成常开防火门,常开防火门应能在火灾时自行关闭,并应具有信号反馈的功能。(2分)
20、(材料四)某商业综合体按规范要求设置了火灾自动报警系统、消防应急照明和疏散指示系统、防排烟系统等消防设施。该商业综合体顶层为餐饮区,地下一层至地上五层为商场,餐饮区厨房内使用管道天然气炊具,设置可燃气体探测器,地下一层消防联动控制设备包括1个非消防电源切断装置,10个排烟口,12个送风口和10个声光警报器,排烟风机采用总线输入/输出模块控制启动和停止并反馈信号,模块采用导轨安装方式固定在排烟风机控制箱内。业主委托消防技术服务机构对消防设施进行检测,
检测情况如下:(1)在地下一层同一防烟分区内触发2只感烟火灾探测器报警,联动控制器发出控制信号,现场确认有1个排烟口和2个送风口未开启,后又重复5次上述试验,每次均有个别排烟口或送风口未开启,且位置及数量没有规律,在联动控制器上通过手动控制方式逐一启动地下一层的排烟口和送风口,排烟口和送风口均能正常开启。(2)在商场地上一层同一防火分区内触发2只感烟火灾探测器报警,商场地面上的所有疏散指示标志灯具没有应急点亮。(3)测试厨房内安装的10只可燃气体探测器报警功能,其中有2只不能报警。
根据以上材料,回答下列问题
1.地下一层防排烟系统联动控制功能不正常的原因是什么?怎样解决?
2.排烟风机控制模块安装存在什么问题?怎样解决?排烟风机还有哪些控制方式?
3.商场地面上的疏散标志灯具应如何选型?疏散标志灯安装在疏散走道、通道地面上时,应符合哪些要求?
4.消防应急照明和疏散指示系统功能检测过程中,商场地面上的所有疏散指示标志灯具没有应急点亮的原因有哪些?
5.厨房可燃气体探测器应如何选型?应安装在什么位置?
6.可燃气体探测器不报警的原因有哪些?
检测情况如下:(1)在地下一层同一防烟分区内触发2只感烟火灾探测器报警,联动控制器发出控制信号,现场确认有1个排烟口和2个送风口未开启,后又重复5次上述试验,每次均有个别排烟口或送风口未开启,且位置及数量没有规律,在联动控制器上通过手动控制方式逐一启动地下一层的排烟口和送风口,排烟口和送风口均能正常开启。(2)在商场地上一层同一防火分区内触发2只感烟火灾探测器报警,商场地面上的所有疏散指示标志灯具没有应急点亮。(3)测试厨房内安装的10只可燃气体探测器报警功能,其中有2只不能报警。
根据以上材料,回答下列问题
1.地下一层防排烟系统联动控制功能不正常的原因是什么?怎样解决?
2.排烟风机控制模块安装存在什么问题?怎样解决?排烟风机还有哪些控制方式?
3.商场地面上的疏散标志灯具应如何选型?疏散标志灯安装在疏散走道、通道地面上时,应符合哪些要求?
4.消防应急照明和疏散指示系统功能检测过程中,商场地面上的所有疏散指示标志灯具没有应急点亮的原因有哪些?
5.厨房可燃气体探测器应如何选型?应安装在什么位置?
6.可燃气体探测器不报警的原因有哪些?
本题答案:
解析:1、(1)原因:联动控制逻辑设置有误(1分)解决措施:应重新设置联动控制器的联动逻辑。(1分)
(2)启动电压不足。(1分)解决措施:电压降超过5%时应现场增设独立电源。(1分)
2、模块采用导轨安装方式固定在排烟风机控制箱内,不正确。(1分)理由:模块严禁设置在配电(控制)柜(箱)内,每个报警区域内的模块宜相对集中设置在本报警区域内的金属模块箱中。(1分)
排烟风机的控制方式还应包括:
(1)现场手动启动;(0.5分)
(2)消防控制室手动启动;(0.5分)
(3)系统中任一排烟阀或排烟口开启时,排烟风机、补风机自动启动;(0.5分)
(4)排烟防火阀在280°C时应自行关闭,并应连锁关闭排烟风机和补风机。(0.5分)
3、(1)标志灯具应选择集中电源A型灯具。(1分)
(2)当安装在疏散走道、通道的地面上时,应符合规定:(3分,每条1分,写出三条给满分)1)标志灯应安装在疏散走道、通道的中心位置;2)标志灯的所有金属构件应采用耐腐蚀构件或做防腐处理,标志灯配电、通信线路的连接应采用密封胶密封;3)标志灯表面应与地面平行,高于地面距离不应大于3mm,标志灯边缘与地面垂直距离高度不应大于1mm。4)在室外或地面上设置时,防护等级不应低于IP67。
4、商场地面上的所有疏散指示标志灯具没有应急点亮的原因有:(4分,每条1分,写出4条即可得满分)①联动控制逻辑有误;②应急照明控制器故障③应急照明控制器输出线路故障④集中电源故障⑤集中电源输出回路接触不良或断路。
5、(1)厨房可燃气体探测器应选择甲烷探测器。(1分)
(2)探测器安装位置:(满分3分,写出三条给满)
1)连接燃气灶具的软管及接头在橱柜内部时,探测器宜设置在橱柜内部。
2)甲烷探测器应设置在厨房顶部
3)可燃气体探测器宜设置在可能产生可燃气体部位附近,不宜设置在灶具正上方。
4)探测气体密度小于空气密度的可燃气体探测器应设置在被保护空间的顶部。
6、探测器不报警的原因:
1)探测器故障;(1分)
2)探测器选型不当;(1分)
3)探测器报警设定值过高;(1分)
4)探测器接线不良。(1分)
解析:1、(1)原因:联动控制逻辑设置有误(1分)解决措施:应重新设置联动控制器的联动逻辑。(1分)
(2)启动电压不足。(1分)解决措施:电压降超过5%时应现场增设独立电源。(1分)
2、模块采用导轨安装方式固定在排烟风机控制箱内,不正确。(1分)理由:模块严禁设置在配电(控制)柜(箱)内,每个报警区域内的模块宜相对集中设置在本报警区域内的金属模块箱中。(1分)
排烟风机的控制方式还应包括:
(1)现场手动启动;(0.5分)
(2)消防控制室手动启动;(0.5分)
(3)系统中任一排烟阀或排烟口开启时,排烟风机、补风机自动启动;(0.5分)
(4)排烟防火阀在280°C时应自行关闭,并应连锁关闭排烟风机和补风机。(0.5分)
3、(1)标志灯具应选择集中电源A型灯具。(1分)
(2)当安装在疏散走道、通道的地面上时,应符合规定:(3分,每条1分,写出三条给满分)1)标志灯应安装在疏散走道、通道的中心位置;2)标志灯的所有金属构件应采用耐腐蚀构件或做防腐处理,标志灯配电、通信线路的连接应采用密封胶密封;3)标志灯表面应与地面平行,高于地面距离不应大于3mm,标志灯边缘与地面垂直距离高度不应大于1mm。4)在室外或地面上设置时,防护等级不应低于IP67。
4、商场地面上的所有疏散指示标志灯具没有应急点亮的原因有:(4分,每条1分,写出4条即可得满分)①联动控制逻辑有误;②应急照明控制器故障③应急照明控制器输出线路故障④集中电源故障⑤集中电源输出回路接触不良或断路。
5、(1)厨房可燃气体探测器应选择甲烷探测器。(1分)
(2)探测器安装位置:(满分3分,写出三条给满)
1)连接燃气灶具的软管及接头在橱柜内部时,探测器宜设置在橱柜内部。
2)甲烷探测器应设置在厨房顶部
3)可燃气体探测器宜设置在可能产生可燃气体部位附近,不宜设置在灶具正上方。
4)探测气体密度小于空气密度的可燃气体探测器应设置在被保护空间的顶部。
6、探测器不报警的原因:
1)探测器故障;(1分)
2)探测器选型不当;(1分)
3)探测器报警设定值过高;(1分)
4)探测器接线不良。(1分)
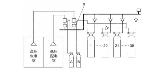
21、(材料五)某证券公司大楼的地下一层,建筑面积为4000m2,层高为4m,设置了机械排烟和机械补风系统,高压变电室、低压配电室共用一套组合分配IG541混合气体灭火系统。系统组成示意图见下图,火灾报警控制器、气体灭火控制器安装在同层消防控制室内。消防控制室与低压配电室的值班室合用。2020年8月3日,消防技术服务机构对地下室机械排烟和机械补风系统,高压变电室,低压配电室气体灭火系统进行检查。情况如下:
(1)机械排烟和机械补风系统:6个板式排烟口中的2个已更换为格栅排烟口,格栅排烟口阀体手动驱动装置地面2.5m,逐一按下板式排烟口的远距离手动驱动装置复位按钮,其中1个板式排烟口不能完全开启,其他板式排烟口开启后,用风速计测量排烟口,补风口处风速为0,排烟风机、补风机未启动。(2)气体灭火系:消防控制室值班记录本上填写的值进时间是8:30~20:30,有1人签字,值班人员仅持有电工操作证;询问“紧急停止”按钮的作用,值班人员回答“按下“紧急停止”按钮,正在喷气的IG541钢瓶停止喷气”查看标签得知IG541钢瓶最近检查时间是2015年1月;触发高压变电室感烟火灾探测器、感温火灾探测器报警,气体灭火控制器接收不到联动信号。

根据以上材料,回答下列问题
1.该单位将板式排烟口更换成格栅排烟口是否可行?为什么?分析板式物排烟口不能正常打开的原因并提出修复方法。
2.造成板式排烟口开启后排烟风机无法启动的原因是什么?
3.关于“紧急停止”按钮的作用,值班人员的回答是否正确?为什么?该公司大楼高压变电室、低压配电室气体灭火系统的维护管理存在什么问题?
4.示意图中9所指部件名称是什么?低压配电室发生火灾时,哪个启动气瓶应该启动?哪些钢瓶应喷放IG541混合气体?
(1)机械排烟和机械补风系统:6个板式排烟口中的2个已更换为格栅排烟口,格栅排烟口阀体手动驱动装置地面2.5m,逐一按下板式排烟口的远距离手动驱动装置复位按钮,其中1个板式排烟口不能完全开启,其他板式排烟口开启后,用风速计测量排烟口,补风口处风速为0,排烟风机、补风机未启动。(2)气体灭火系:消防控制室值班记录本上填写的值进时间是8:30~20:30,有1人签字,值班人员仅持有电工操作证;询问“紧急停止”按钮的作用,值班人员回答“按下“紧急停止”按钮,正在喷气的IG541钢瓶停止喷气”查看标签得知IG541钢瓶最近检查时间是2015年1月;触发高压变电室感烟火灾探测器、感温火灾探测器报警,气体灭火控制器接收不到联动信号。

根据以上材料,回答下列问题
1.该单位将板式排烟口更换成格栅排烟口是否可行?为什么?分析板式物排烟口不能正常打开的原因并提出修复方法。
2.造成板式排烟口开启后排烟风机无法启动的原因是什么?
3.关于“紧急停止”按钮的作用,值班人员的回答是否正确?为什么?该公司大楼高压变电室、低压配电室气体灭火系统的维护管理存在什么问题?
4.示意图中9所指部件名称是什么?低压配电室发生火灾时,哪个启动气瓶应该启动?哪些钢瓶应喷放IG541混合气体?
本题答案:
解析:1、(1)不可行(0.5分),排烟口应为常闭状态,格栅式排烟口不满足常闭。(0.5分)
(2)板式排烟口不能正常打开的原因:排烟阀组件变形,生锈等原因卡阻(0.5分);开启装置故障(0.5分)修复方法:维修或更换变形部件,清理卡阻部位(0.5分);维修或更换开启装置(0.5分)
2、(1)排烟口与火灾报警控制器之间连线故障(1分)
(2)模块故障(1分)
(3)火灾报警控制器控制模式为手动状态(1分)
(4)联动控制逻辑错误(1分)
3、(1)不正确。(0.5分)原因:“紧急停止”按钮只在气体灭火控制器发出声光报警信号并在延迟阶段内按下,系统才能停止实施灭火操作。(1分)
(2)维护管理存在问题:消防控制室值班时间8:30----20:30,有1人签字,不正确,需要2人签字(1分);实行每日24h值班制度,每班工作时间应不大于8h,每班人员应不少于2人(1分);值班人员仅持有电工操作证,不对(0.5分);值班人员应通过消防行业特有工种职业技能鉴定,持有相应等级的职业资格证书。(0.5分);2015年1月-2020年8月3日钢瓶未检查不对(0.5分);五年后,对释放过的储瓶、阀门应进行水压强度和气体密封性试验,试验合格方可继续使用。(0.5分);触发高压变电室感烟火灾探测器、感温火灾探测器报警,气体灭火控制器接收不到联动信号,不对,应该启动气体灭火系统。(0.5分)。
4、(1)图中9指的是减压孔板。(1分)(2)低压配电室发生火灾,启动气瓶A动作。(1分)(3)1-20号钢瓶动作。(1分)
解析:1、(1)不可行(0.5分),排烟口应为常闭状态,格栅式排烟口不满足常闭。(0.5分)
(2)板式排烟口不能正常打开的原因:排烟阀组件变形,生锈等原因卡阻(0.5分);开启装置故障(0.5分)修复方法:维修或更换变形部件,清理卡阻部位(0.5分);维修或更换开启装置(0.5分)
2、(1)排烟口与火灾报警控制器之间连线故障(1分)
(2)模块故障(1分)
(3)火灾报警控制器控制模式为手动状态(1分)
(4)联动控制逻辑错误(1分)
3、(1)不正确。(0.5分)原因:“紧急停止”按钮只在气体灭火控制器发出声光报警信号并在延迟阶段内按下,系统才能停止实施灭火操作。(1分)
(2)维护管理存在问题:消防控制室值班时间8:30----20:30,有1人签字,不正确,需要2人签字(1分);实行每日24h值班制度,每班工作时间应不大于8h,每班人员应不少于2人(1分);值班人员仅持有电工操作证,不对(0.5分);值班人员应通过消防行业特有工种职业技能鉴定,持有相应等级的职业资格证书。(0.5分);2015年1月-2020年8月3日钢瓶未检查不对(0.5分);五年后,对释放过的储瓶、阀门应进行水压强度和气体密封性试验,试验合格方可继续使用。(0.5分);触发高压变电室感烟火灾探测器、感温火灾探测器报警,气体灭火控制器接收不到联动信号,不对,应该启动气体灭火系统。(0.5分)。
4、(1)图中9指的是减压孔板。(1分)(2)低压配电室发生火灾,启动气瓶A动作。(1分)(3)1-20号钢瓶动作。(1分)
22、(材料六)寒冷地区某二级耐火等级的厂房,地上4层,每层建筑面积为8000m2,层高为4m,其中,地上一层办公场所建筑面积为2000m2,服装生产车间建筑面积为6000m2,地上二层至四层为标准服装生产车间,地下室建筑面积为8000m2,功能为机电设备用房、车库,地下室结构网为9mx9m,主梁之间为“井”字次梁,建筑内设置自动喷水灭火系统等消防设施并配置了灭火器,其中,地上各层设置湿式自动喷水灭火系统,每层设置1套湿式报警阀组;地上一层设置了2个水流指示器,地上二层至四层没有设置水流指示器;地下室未采暖,设置预作用自动喷水灭火系统。受业主委托,某消防技术服务机构对该厂房自动喷水灭火系统和灭火器进行检测,情况如下:
(1)地下室车库喷头溅水盘距离顶板200~300mm(2)地上一层末端试水装置处压力表显示压力为0.4MPa,打开试水阀后,压力显示为0.01MPa,放水5min,水流指示器不动作,水力警铃不动作,系统无法自动启动;随后,检测人员打开湿式报警阀组试验排水阀,水力警铃发出警报,喷淋泵自动启动时间为50s。(3)安装单位提供的消防水泵调试资料只有设计流量点的扬程测试记录表(4)服装车间内配置的灭火器型号为MP6泡沫灭火器,灭火级别1A,适用温度范围0~55°C。
根据以上材料,回答下列问题
1.地下室车库洒水喷头安装是否正确?为什么?选择洒水喷头时应考虑的主要因素有哪些?
2.该厂房自动喷水灭火系统的选型是否正确?为什么?预作用自动喷水灭火系统的主要组件有哪些?
3.服装车间的自动喷水灭火系统未设置水流指示器是否可行?为什么?
4.说明地上一层自动喷水灭火系统功能不正常的原因。
5.安装单位提供的消防水泵调试资料还应包括哪些?
6.服装车间内配置的手提灭火器是否合适?为什么?服装车间内可以配置的手提式灭火器类型及规格有哪些?
(1)地下室车库喷头溅水盘距离顶板200~300mm(2)地上一层末端试水装置处压力表显示压力为0.4MPa,打开试水阀后,压力显示为0.01MPa,放水5min,水流指示器不动作,水力警铃不动作,系统无法自动启动;随后,检测人员打开湿式报警阀组试验排水阀,水力警铃发出警报,喷淋泵自动启动时间为50s。(3)安装单位提供的消防水泵调试资料只有设计流量点的扬程测试记录表(4)服装车间内配置的灭火器型号为MP6泡沫灭火器,灭火级别1A,适用温度范围0~55°C。
根据以上材料,回答下列问题
1.地下室车库洒水喷头安装是否正确?为什么?选择洒水喷头时应考虑的主要因素有哪些?
2.该厂房自动喷水灭火系统的选型是否正确?为什么?预作用自动喷水灭火系统的主要组件有哪些?
3.服装车间的自动喷水灭火系统未设置水流指示器是否可行?为什么?
4.说明地上一层自动喷水灭火系统功能不正常的原因。
5.安装单位提供的消防水泵调试资料还应包括哪些?
6.服装车间内配置的手提灭火器是否合适?为什么?服装车间内可以配置的手提式灭火器类型及规格有哪些?
本题答案:
解析
1.不正确
原因:直立型喷头溅水盘与顶板的距离应为75mm~150mm
选择洒水喷头时应考虑的主要因素有设置场所、场所最大净空高度、设置位置、一只喷头的保护面积、响应时间性能、流量系数等
2.①地上各层采用湿式系统正确。原因:①环境温度不低于4℃且不高于70℃的场所,应采用湿式系统。②地下车库未采暖采用预作用系统正确。原因:具有下列要求之一的场所,应采用预作用系统:1:系统处于准工作状态时严禁误喷的场所;2:系统处于准工作状态时严禁管道充水的场所;3:用于替代干式系统的场所。主要组件:闭式喷头、预作用装置、水流报警装置、供水与配水管道、充气设备和供水设施
3.可行。理由:二级多层丙类厂房设自动喷水灭火系统后,防火分区建筑面积最大可为8000m2,该场所为中危险级Ⅱ级,一只喷头的最大保护面积为11.5m2,计算:8000÷11.5=696只,每层可设置1套湿式报警阀组,报警阀组控制的洒水喷头只保护不超过防火分区面积的同层场所时,可不设置水流指示器。
4.不正常的原因:①报警阀组反装②报警阀后控制阀误关闭
5.调试资料还应包括:①以自动或手动方式启动消防水泵时,消防水泵投入正常运行的时间记录②以备用电源切换方式或备用泵切换启动消防水泵时,消防水泵投入正常运行的时间记录③消防水泵安装后进行现场性能测试记录
6.不合适。原因:服装车间的火灾危险等级为中危险级,单具灭火器最小配置灭火级别为2A,配置的灭火器灭火级别1A,因此不合适。A类火灾场所应选择水型灭火器、磷酸铵盐干粉灭火器、泡沫灭火器水型灭火器规格:MS/Q9磷酸铵盐干粉灭火器格:MF/ABC3或MF/ABC4泡沫灭火器规格:MP9或MP/AR9
解析
1.不正确
原因:直立型喷头溅水盘与顶板的距离应为75mm~150mm
选择洒水喷头时应考虑的主要因素有设置场所、场所最大净空高度、设置位置、一只喷头的保护面积、响应时间性能、流量系数等
2.①地上各层采用湿式系统正确。原因:①环境温度不低于4℃且不高于70℃的场所,应采用湿式系统。②地下车库未采暖采用预作用系统正确。原因:具有下列要求之一的场所,应采用预作用系统:1:系统处于准工作状态时严禁误喷的场所;2:系统处于准工作状态时严禁管道充水的场所;3:用于替代干式系统的场所。主要组件:闭式喷头、预作用装置、水流报警装置、供水与配水管道、充气设备和供水设施
3.可行。理由:二级多层丙类厂房设自动喷水灭火系统后,防火分区建筑面积最大可为8000m2,该场所为中危险级Ⅱ级,一只喷头的最大保护面积为11.5m2,计算:8000÷11.5=696只,每层可设置1套湿式报警阀组,报警阀组控制的洒水喷头只保护不超过防火分区面积的同层场所时,可不设置水流指示器。
4.不正常的原因:①报警阀组反装②报警阀后控制阀误关闭
5.调试资料还应包括:①以自动或手动方式启动消防水泵时,消防水泵投入正常运行的时间记录②以备用电源切换方式或备用泵切换启动消防水泵时,消防水泵投入正常运行的时间记录③消防水泵安装后进行现场性能测试记录
6.不合适。原因:服装车间的火灾危险等级为中危险级,单具灭火器最小配置灭火级别为2A,配置的灭火器灭火级别1A,因此不合适。A类火灾场所应选择水型灭火器、磷酸铵盐干粉灭火器、泡沫灭火器水型灭火器规格:MS/Q9磷酸铵盐干粉灭火器格:MF/ABC3或MF/ABC4泡沫灭火器规格:MP9或MP/AR9