2021年安全工程师《金属冶炼安全》模拟卷
A.新建的烧结、球团厂,应位于居民区及工业厂区全年最小频率风向的下风侧
B.新建的烧结、球团厂,厂区边缘至居民区的距离应大于800m
C.厂区办公、生活设施宜设在烧结机或球团焙烧机(窑)季节盛行风向上风侧300m以外
D.带式输送机通廊净空高度,一般不应小于2.2m
D
A.支架高度应使输送带最低点距地面不小于1m
B.通廊两侧人行通道净宽不应小于1.8m
C.单侧人行通道不应小于1.3m
D.沿输送机走向每隔200m应设一个过桥
C
A.3m
B.5m
C.10m
D.15m
B
A.窑中温度低于1000°C时,不许单独喷煤,必须油煤混喷
B.管内油速不应超过4m/s
C.油枪点不着时,必须停油检查,防止爆燃
D.吹洗油管路时,应关闭各计示仪表通路及油泵两端的阀门
A
A.煤气主管压力低于500Pa
B.烟道吸力下降,无法保证蓄热室、交换开闭器等处吸力不小于5Pa
C.换向设备发生故障或煤气管道损坏,无法保证安全加热
D.保证蓄热室封墙和交换开闭器内任何一点的吸力高于5Pa
D
A.1.0%
B.2.0%
C.3.0%
D.4.0%
B
A.厂房布置时火源应置于易燃物质可能释放点的下风向
B.易燃与可燃物质生产厂房或库房的门、窗应向内开
C.汽车槽车的装车鹤管与装车用的缓冲槽之间的防火间距不应小于5m
D.防火堤内有效容积不应大于最大槽的容量
C
A.在氧气输入冷风管网之前,应设有氧气调压站
B.鼓风中氧浓度超20%时,如发生热风炉漏风等,应停止送氧
C.正常送氧时,氧气压力应比冷风压力大0.1MPa,否则,立即停止供氧
D.在氧气管道中,干、湿氧气不应交替输送
B
A.站房内主机之间以及主机与墙壁之间的净距大于1.3m
B.焦炉煤气及其他爆炸下限小于10%的煤气或混合煤气的加压站厂房,火灾危险性类别属甲类
C.煤气鼓风机室与仪表室应使用同一通风系统
D.若用户允许间断供应煤气,则煤气加压机械可设一路电源
C
A.10
B.5
C.3
D.2
A
A.输送湿煤气管线的埋深应在冻土层以上
B.埋地管道上的地面一般不允许载重车辆通过
C.埋地管道与铁路交叉时,应设有大于管道直径80mm的套管
D.穿越公路的套管顶至路面应保持1.5m距离
B
A.凡经常检修的部位应设可靠的隔断装置
B.水封的有效高度为煤气计算压力至少加500mm,并应定期检查水封高度
C.密封蝶阀只有和水封、插板阀、眼镜阀等并用时才是可靠的隔断装置
D.单独使用闸阀能作为可靠的隔断装置
D
A.正压
B.负压
C.均压
D.变压
A
A.30
B.20
C.10
D.5
C
A.直接送往附近卫生所急救
B.应立即进行现场输氧,等其恢复知觉、呼吸正常后,再送附近卫生站治疗
C.现场立即做人工呼吸
D.现场立即做人工呼吸并使用苏生器
B
A.氧气瓶不可与可燃气瓶同车
B.气瓶立放时车厢高度应在瓶高的2/3以上
C.卧放时,瓶阀端应交替错开
D.夏季时气瓶要防晒
C
A.碱法
B.酸法
C.酸碱联合法
D.热法
A
A.严禁一手拿金属工具一手操作操控机
B.在残极提出、新极未装好之前,操作人员不应站在槽沿板上
C.熄灭阳极效应作业,在向电解槽插入或拔出效应棒时,不应将身体正对电解槽
D.铝液盛装应装满
D
A.向内开
B.向外开
C.平开
D.旋转开
B
A.除机械捞渣之外,其他任何时候都需要加盖防护锅罩
B.作业时应使用特制铁棍等工具捅压锅内物品
C.熔铅过程中,不得用大量热水升温
D.回残片及舀铅时应距离锅台10m以上
D
B
E
D
A,B,D
A,B,C,E
2017年9月20日19时50分,工人丙在锻床上进行锻造作业时,因左手进入模具取料造成左手食指、中指、无名指及小指指尖被模具压伤的重伤事故。为使相关单位从中吸取教训,经过调查,事故发生过程如下。
2017年9月20日18时30分,锻造组根据生产需要,安排小组的所有人员回厂加班。19时15分,班组长甲安排乙当师傅在锻床上给丙等三名新员工示范操作锻压工作,准备让三名新员工正式开始上岗操作,但三名新员工均未取得上岗证。该操作需要两人共同完成,一人手动将加热好的金属坯料推入锻造设备,站在机台前方的另一人踩脚踏开关,使坯料发生塑性变形而获得锻件。19时35分,乙讲完操作程序和注意事项并示范操作后,看着丙和一名新工人配合作业十几块金属坯料后,就离开和另一名新工人在旁边另一台锻床上配合作业。19时50分,当丙伸左手推入新坯料时,左手食指、中指、无名指和小指被突然下压的锻锤锤头击伤,丙大叫一声,在旁边锻床作业的乙见状立即跑上前去将该锻造设备关闭,让丙将左手拉出,发现其左手的中指已从第二指节处压断,食指、无名指也只有皮肉相连,在现场的班组长甲立即将丙送至附近医院治疗。
根据以上场景,回答下列问题:
1.D有色金属加工企业锻造采用的方法是哪种?请说明理由。
2.锻件表面出现龟裂的原因可能有哪些?
3.导致这起事故的直接原因有哪些?
4.导致这起事故的间接原因有哪些?
5.为杜绝或减少此类锻床事故的发生,D有色金属加工企业应采取哪些安全防范措施?
2017年11月14日9时15分,随着一声闷响,B炼铁厂1号高炉在生产运行中发生爆炸。高炉托盘以上炉壳被崩裂,大面积炉壳趋于展开。瞬间,部分炉壳、高炉冷却设备及炉内炉料被抛向不同方向,炉身支柱被推倒,炉顶设备连同上升管、下降管及上料斜桥等全部倾倒、塌落。出铁场屋顶被塌落物压毁两跨。炉内喷出的红焦四散飞落,将卷扬机室内的液压站、主卷扬机、控制机等设备全部烧毁。上料皮带系统也严重损坏。由于红焦和热浪的灼烫、倒塌物的打击及煤气的毒害,造成19名工人死亡、10人受伤,直接经济损失达2120万元。
经过反复调查和大量技术分析论证认为,这是一起由于高炉内部爆炸,炉壳脆性断裂,推倒炉身支柱,导致炉体坍塌的重大事故。据事故现场勘查、分析,高炉发生炉内爆炸有以下几个方面的特征:
(1)炉壳断裂是由23处长短不等的预存裂纹同时起裂所致。
(2)风口的损坏导致向炉内漏水,造成炉内区域性不活跃现象,形成呆滞区。
(3)炉顶温度升高,两次打水降温,在一定程度上粉化了炉料,造成透气性差。
事故前的1号高炉炉况恶化,已承受不了突发的高载荷,主要表现在:
(1)冷却壁大量损坏。风口带冷却壁损坏2块,炉腹冷却壁损坏32块,占冷却壁总数的80.7%,留有安全隐患。为了维持生产,采用了外部高压喷水冷却,加剧了炉壳的恶化。
(2)炉壳频繁开裂、开焊。炉壳出现了开裂、开焊,并且日益加剧。到事故前,共发现并修复裂纹总长度28.5m,但由于条件所限,焊接质量得不到保证,没有从根本上改善炉壳恶化状况,使高炉已承受不了炉内突发的高载荷,在炉内爆炸瞬间,炉壳多处脆性断裂、崩开,推倒炉身支柱,整个炉体坍塌。
根据以上场景,回答下列问题:
1.根据《企业职工伤亡事故分类》(GB6441),该衬板坠落事故的类别是什么?
2.在1号高炉炉顶起重作业时应遵守哪些要求?
3.1号高炉爆炸事故发生后,事故现场人员应如何进行事故报告?
4.1号高炉炉壳开裂时,易发生的事故类型有哪些?
5.为了避免1号高炉炉体的冷却壁大量损坏,B炼铁厂应采取哪些安全防范措施?
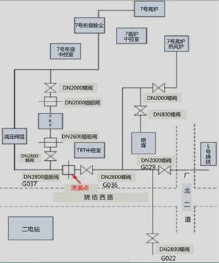
3时03分,物流部现场两名员工发现异常撤离后立即向该部门调度报告;3时12分该钢铁股份有限公司启动应急预案;3时13分该公司管控中心通知煤气防护站、110、公司领导和安全部门、管控部门和设备管理部门。110于3时19分通知该公司专职应急救援队,随即应急救援队及煤气防护站救援人员3时26分到达事故现场,4时08分关闭煤气泄漏源。
企业所在地Q区安全生产监督管理部门4时45分接到企业安全部门报告事故发生情况,S市安全生产监督管理部门4时47分接到事故电话报告,随即政府启动了应急预案。
本次事故造成泄漏阀门处2名煤气作业操作工(熊某某、梁某某)和距泄漏阀门3.7米处的7号高炉TRT中控室一楼的4名操作工、喷煤站2名员工等18人不同程度的中毒,其中死亡8人,受伤10人,事故共造成直接经济损失1175.532万元。
经事故调查组调查,熊某某、梁某某在未确认7号高炉煤气出口总管G036蝶阀关闭状态且未通知区域人员撤离的情况下,违反《煤气安全管理标准》、《岗位规程》等规定操作G037插板阀,且未按规定配戴空气呼吸器进行作业和监护,导致大量煤气泄漏是导致此次事故的直接原因。如图所示:

根据以上场景,回答下列问题:
1.简述该钢铁股份有限公司安全部门的安全生产职责。
2.煤气泄漏后,该钢铁股份有限公司在事故处置方面存在的问题。
3.简述抽堵盲板作业的安全措施。
4.分析该起事故的间接原因。
5.简述煤气中毒事故发生后的抢救措施。