2021年5月30日二级建造师《市政公用工程管理与实务》真题
A.快速路
B.主干路
C.次干路
D.支路
B
A.雨水管
B.检查井
C.路灯杆
D.防撞墩
B
A.速凝剂
B.引气剂
C.缓凝剂
D.泵送剂
A
A.夹片式
B.握裹式
C.支承式
D.组合式
B
A.捶击法
B.振动法
C.静压法
D.射水法
D
A.站台
B.站厅
C.生活用房
D.地面风亭
D
A.经理(负责人)
B.生产经理
C.技术负责人
D.安全总监
C
A.粘接
B.插接
C.热接
D.搭接
C
A.硬塑的粉土
B.硬塑的黏土
C.老黄土
D.经井点降水后的软土
C
A.坑探
B.雷达探测
C.超声波探测
D.洞探
A
A.卵形
B.矩形
C.梯形
D.圆形
D
A.焊接工艺方案
B.质量计划
C.焊接作业指导书
D.施工组织设计
A
A.波纹管补偿器
B.球形补偿器
C.套筒补偿器
D.方形补偿器
D
A.PVC双璧波纹管
B.钢管
C.HDPE实壁管
D.聚乙烯复合管
B
A.石灰
B.膨润土
C.石膏
D.粉煤灰
B
A.建筑方格网
B.边角网
C.导线控制网
D.结点网
C
A.因工程变更项目增加的费用
B.征地拆迁引起起的增加的费用
C.处理不明地下障碍物增加的费用
D.施工机械损坏增加的费用
D
A.成本分析→成本核算→成本预测→成本计划→成本控制→成本考核
B.成本核算→成本预测→成本考核→成本分析→成本计划→成本控制
C.成本预测→成本计划→成本控制→成本核算→成本分析→成本考核
D.成本计划→成本控制→成本预测→成本核算→成本考核→成本分析
C
A.大气
B.固体废物
C.水体
D.噪声
A

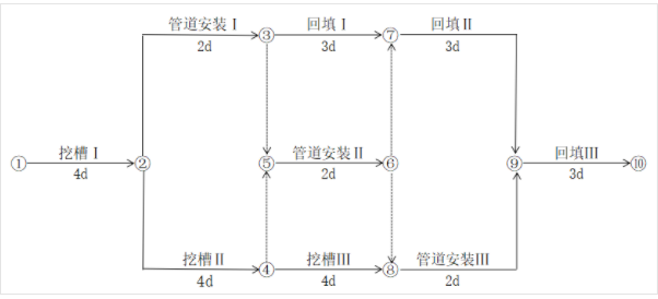
A.①→②→③→⑦→⑨→⑩
B.①→②→③→⑤→⑥→⑦→⑨→⑩
C.①→②→④→⑧→⑨→⑩
D.①→②→④→⑤→⑥→⑧→⑨→⑩
C
A.道路石油沥青
B.煤沥青
C.煤焦油沥青
D.液体石油沥青
E.乳化石油沥青
A,D,E
A.地面隆起程度
B.桩头破坏情况
C.桩端设计标高
D.桩身回弹情况
E.贯入度
C,E
A.混凝法
B.活性污泥法
C.厌氧消化法
D.生物膜法
E.稳定塘法
B,D,E
A.法兰连接
B.焊接连接
C.卡套连接
D.螺纹连接
E.套筒连接
A,B
A.安全阀
B.减压阀
C.止回阀
D.截止阀
E.球阀
A,B,C,D
A.工程设计有重大变更
B.施工主要管理人员变动
C.主要施工资源配置有重大调整
D.施工环境有重大改变
E.主要施工材料供货单位发生变化

项目部编制的施工组织设计明确如下事项:(1)桥梁的主要施工工序编号为:①桩基、②支座垫石、③墩台、④安装空心板梁、⑤构造A、⑥防水层、⑦现浇构造B、⑧安装支座、⑨现浇湿接缝、⑩摊铺沥青混凝土及其他;施工工艺流程为:①桩基→③墩台→⑤构造A→②支座垫石→⑧安装支座→④安装空心板梁→C→D→E→⑩摊铺沥青混凝土及其他。
(2)公司具备梁板施工安装的技术且拥有汽车起重机、门式吊梁车、跨墩龙门吊、穿巷式架桥机、浮吊、梁体顶推等设备。经方案比选,确定采用汽车起重机安装空心板梁。
(3)空心板梁安装前,对支座垫石进行检查验收。
问题:
1.写出图1中构造A、B的名称。
2.写出施工工艺流程中C、D、E的名称或工序编号。
3.依据公司现有设备,除了采用汽车起重安装空心板梁外,还可采用那些设备?
4.指出项目部选择汽车起重机安装空心板梁考虑的优点。
5.写出支座垫石验收的质量检验主控项目。

施工合同专用条款约定如下:主要材料市场价格浮动在基准价格±5%以内(含)不予调整,超过±5%时对超出部分按月进行调整;主要材料价格以当地造价行政主管部门发布的信息价格为准。施工过程中发生了如下事件:
事件一:施工期间,建设单位委托具有相应资质的监测单位对基坑施工进行第三方监测,并及时向监理等参建单位提交监测成果。当开挖至坑底高程时,监测结果显示:地表沉降测点数据变化超过规定值。项目部及时启动稳定坑底应急措施。
事件二:项目部根据当地造价行政主管部门发布的3月份材料信息价格和当月部分工程材料用量,申报当月材料价格调整差价。3月份部分工程材料用量及材料信息价格见表2。
表23月份部分工程材料用量及材料信息价格表

事件三:为加快施工进度,项目部增加劳务人员。
施工过程中,一名新进场的模板工发生高处坠亡事故。当地安全生产行政主管部门的事故调查结果显示:这名模板工上岗前未进行安全培训,违反作业操作规程;被认定为安全责任事故。根据相关法规,对有关单位和个人作出处罚决定。
1.写出图2中构造A、B、C的名称。
2.事件一中,项目部可采用哪些应急措施?
3.事件一中,第三方监测单位应提交哪些成果?
4.事件二中,列式计算表2中工程材料价格调整总额。
5.依据有关法规,写出安全事故划分等级及事件三中安全事故等级。

项目部编制的施工组织设计经过论证审批,臭氧接触池施工方案有如下内容:⑴将降水和土方工程施工分包给专业公司;(⑵池体分次浇筑,在池底板顶面以上300mm和顶板底面以下200mm的池壁上设置施工缝;分次浇筑编号:①底板(导墙)浇筑、②池壁浇筑、③隔墙浇筑、④顶板板浇筑;(3)浇筑顶板混凝土采用满堂布置扣件式钢管支(撑)架。监理工程师对现场支(撑)架钢管抽样检测结果显示:壁厚均没有达到规范规定,要求项目部进行整改。
问题:
1、依据《建筑法》规定,降水和土方工程施工能否进行分包?说明理由。
2、依据浇筑编号给出水池整体现浇施工顺序(流程)。
3、列式计算基坑的最小开挖深度和顶板支架高度。
4、依据住建部《危险性较大的分部分项工程安全管理规定》和计算结果,需要编制哪些专项施工方案?是否需要组织专家论证?
5、有关规范对支架钢管壁厚有哪些规定?项目部可采取哪些整改措施?

施工过程中发生如下事件:
事件一:HDPE管进场,项目部有关人员收集、核验管道产品质量证明文件、合格证等技术资料,抽样检查管道外观和规格尺寸。
事件二:开工前,项目部编制污水管道沟槽专项施工方案,确定开挖方法、支护结构安装和拆除等措施,经专家论证、审批通过后实施。
事件三:为保证沟槽填土质量,项目部采用对称回填、分层压实、每层检测等措施,以保证压实度达到设计要求,且控制管道径向变形率不超过3%。
问题:
1、根据图4列式计算地下水埋深h(单位为m),指出可采用的地下水控制方法。
2、事件一中HDPE管进场验收存在哪些问题?给出正确做法。
3、结合工程地质情况,写出沟槽开挖应遵循的原则。
4、从受力体系转换角度,简述沟槽支护结构拆除作业要点。
5、根据事件三叙述,给出污水管道变形率控制措施和检测方法。